Universell uni- / bipolär signaltransmitter

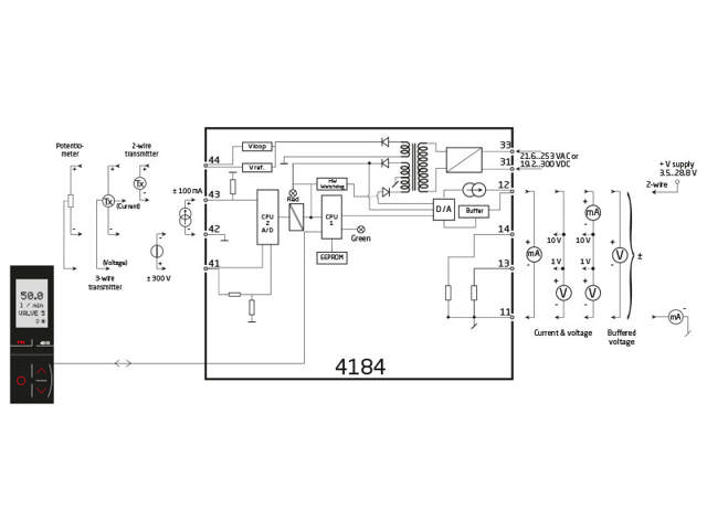
4184

Uni-/bipolär mA/V ingång och utgång, buffrad utgång, isolerad ingång/utgång/matning
  • Modulen mäter DC-ingångar upp till ± 300 V / ± 100 mA med span ner till 25 mV / 0,5 mA
  • Passiv / aktiv strömutgång och buffrad spänningsutgång
  • Svarstid < 20 ms och utmärkt noggrannhet bättre än 0,05%
  • Universellt matad med 21,6...253 VAC / 19,2...300 VDC

Observera: Produkter från webbshoppen levereras med standardinställning.

Performance
made smarter

Genom att klicka på ”Acceptera alla” samtycker du till att vi samlar in information om dig för olika ändamål, inklusive: Statistik och marknadsföring