Universal AC/DC-Messumformer

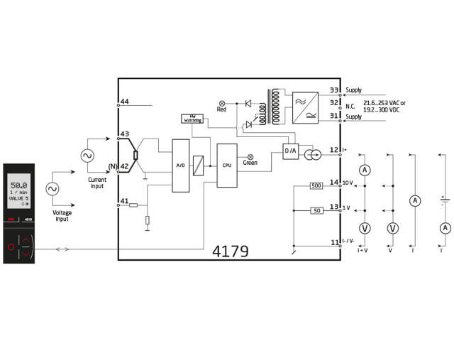
4179

AC-Eingang, mA/V Ausgang, galv. Trennung Eing./Ausg./Vers.
  • Misst AC Strom- und Spannungssignale und wandelt sie in uni-/bipolare DC-Strom- und Spannungssignale um
  • Gibt passive oder aktive Stromsignale aus
  • Programmierung, Prozessstatus und Diagnose über PR 4500
  • Reaktionszeit < 0,75 s und Genauigkeit besser als 0,3%
  • Universelle Stromversorgung bei 21,6…253 VAC / 19.2...300 VDC

Hinweis: Produkte aus dem Webshop werden mit Standardkonfiguration geliefert.

Performance
made smarter

Indem Sie auf „Alles akzeptieren“ klicken, erklären Sie sich damit einverstanden, dass wir Informationen über Sie für verschiedene Zwecke sammeln dürfen, darunter: Statistik und Marketing