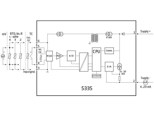
2-tråds transmitter med HART 5 protokol

5335D

Ex - RTD/TC/Lin. R/mV indgang, loop-forsynet 4...20 mA udgang, iso., mont. i følerhoved
  • Indgang for RTD, TC, Ohm eller mV
  • Ekstrem målenøjagtighed
  • HART 5-protokol
  • Galvanisk isolation
  • Kan monteres i DIN form B følerhoved

Bemærk: Produkter fra webshoppen leveres med standardopsætning.

Performance
made smarter

Ved at klikke på »Accepter alt« accepterer du, at vi kan indsamle oplysninger om dig til forskellige formål, herunder: Statistik og markedsføring