2-tråds programmerbar transmitter

5334A3B

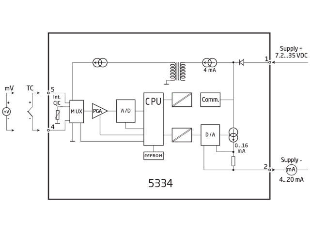
TC/mV indgang, loop-forsynet 4...20 mA udgang, isoleret, montering i følerhoved
  • Indgang for TC
  • Høj målenøjagtighed
  • Galvanisk isolation
  • Programmerbar følerfejlsværdi
  • Kan monteres i DIN form B følerhoved

Bemærk: Produkter fra webshoppen leveres med standardopsætning.

Performance
made smarter

Ved at klikke på »Accepter alt« accepterer du, at vi kan indsamle oplysninger om dig til forskellige formål, herunder: Statistik og markedsføring