Programmerbart LED-instrument

5715

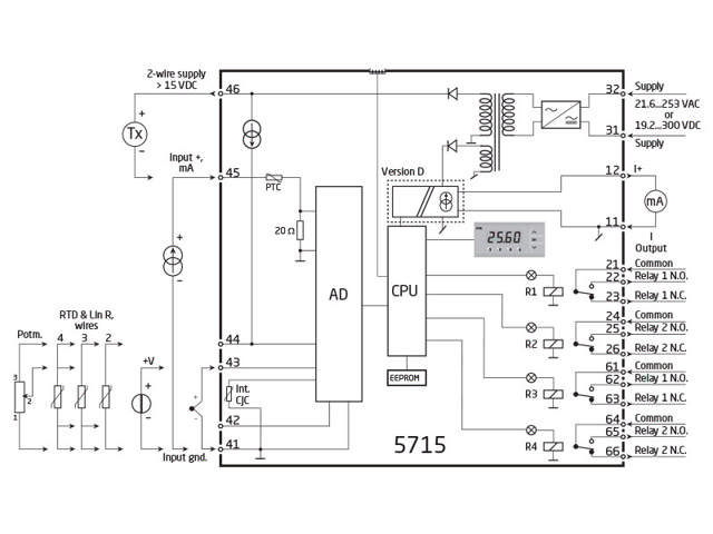
Universel indgang, 4 cifre, 4 SPDT relæ-udgange, isoleret, mål 48 x 96 mm
  • 4-cifret 14 segment LED-display
  • Indgang for mA, V, Ohm, RTD, TC og potentiometer
  • 4 relæer og analog udgang
  • Universel forsyningsspænding
  • Programmerbar via fronttaster og PC

Udgang

Bemærk: Produkter fra webshoppen leveres med standardopsætning.

Performance
made smarter

Ved at klikke på »Accepter alt« accepterer du, at vi kan indsamle oplysninger om dig til forskellige formål, herunder: Statistik og markedsføring